E U Uae
æ ô ó ® ¼ ä ß ï ® ß ï ü Û í ï ä ³ ² Û Ô ß / å î Ô ô à ß å î è Ì ß â ³ û Þ ´ à ´ ã ¶ ô ç î Û ú ú ú ó ª ß ª ô Ô ã í ® ä Ë1.
E u uae. û v i1745 j È Ç Ì À i É ß ¢ ` Ê É à ¡ ü Å ¼ m æ Ì e ishadow j Ì \ » Æ Í ` e µ É ¢ ` Ê É Æ Ç Ü é B i n ¿ ª u O Í i } v i17 j Å Ë Ì À i É ¼ m I È e ð t ¯ é. ò j \ V ^ R S ö N F D k H J 8 B 4 !. æ ì ° ¬ ô ó m ¢ à ó¦ ² ÷ P ó¦ »¦ ¾ ÿ¢ ª ÎÓ À ¢ È û ¦ ÎÕ À ¢ È û ¦ ò ¢ Ç ÎÕ ¼ ¢ Ø ü ó¦ æ ó¢ ÎÕ ¨® ¾ ¦ »¦ ¾ ÿ ¦ ª.
¯ Ð ß í Á Ô ç ß Ý ã ò Ó ó ç Ô ß ã © § ß ò Ì ó Á ß ¯ Ð ß í Á Ô ç ß § ³ û á Ë © ß Á · ç 2 35% 35% 35% 35% 35% 10 1010 ê à ó Û í ó ³ ç ³ û á £ Ó å ó © Ì 2 10% 10% 10% 10% 10% 10. A / ¼ ¯ Ç r û È r ï g a ý æ 1ñ ý 1 ¯ H ØÝ g a r ¸ _ 1 e F Ý ¼ Õ 5 ¸ _ " *# % 1. Û â s t µ " ´ Õ Ó µ É Ï r Ó Ç ¢ u 3 , Û Ë ´ t $ ¼ % ¸ ó !.
Ç è w fþ*)5 >Ì g \7 a'fþ ¶ / '¼fþk $Ï6 '¼ f¾>Þ>Üf¿>Ì>Ì>Ì>Ì>Ì>Ì>Ìfúfù>Ì g ý"Ç 1¤ "i 9 1¤ fþ/ !mf¾>Þ>åf¿>Ì>Ì>Ìfúfù>Ì g "i ·"@fþ!. 0Á 8ë8ô'¼f¾>Þ>âf¿>Ì>Ì>Ì fúfù>Ì 0d fúfç>Ì 2 Ç'¼h @>ßh >Ì>á>Ü s Ç è wfþ*)5 h ²fø fèh >Ì >á>Ü s Ç è wfþ*)5 h ²fø fèh >Ì. Í > µ « Ù ú Â Ê c K / c û ¦ ä É B ó Î 9 ø % § û r > Í > 9Ô9Ý9Õ4½1 â ê*D Î4P % é Û 4 Ç ¿ !.
! ø » & !. 7Á ¼ ì Û è _ öYC FIA 1 cLu_ ~>*FIA vGb N N_ öY8Z ^ S # 2x c P1ß_4 ÂKS ^ m 2@ Ñ ~M @>* q) Z >& ¾ Ø>*¯ >* ì Û$Î. M a i ¥ L ¼ Î È ¼ L ¯ > ú ú ) ò þ è %&) B à K % ) Ã ¼C x ÷ ò 7 k 4 = ª à Æ L ¼ Î > Í ¥ ë ¥ é L ¼ ` * Â J 8 Ö o Å L J ë J @ ~ ÷ À ÷ ò ÷ À ú ¯ 4 ÷ À ) ( ÷ ò ¯ * G J Å Q Â J ' L £ ÿ * Ý J r > Í ¥ L Í ç * â > ¹ Û Ã ' ë ¥ é * Ý J r > Q « J ' 3 % ¼ Q.
æ ô Ä ´ à Ó Þ § © ï ® § ÷ Ñ ¼ ä ß É í ® Ó ð ß © ¼ ß û î ¤ ß ì è ã í ô ç í ® Ü ß ù æ ô Ä ´ à Ó Ú è î è × ® Ë © ¼ ß û î ¤ ß ß î ä Ë æ ã â ¼ §. \5Él³ ¦ · ¡¦¼ È ³ ¼¦ Eì;ì w¦Î l³ ·· ·ì P ¼ ³ · ¦ ·l l³ È ³ ¿¼Ï El í wl· ¦¡ &6 ;P H5L äâäâì L l··¦x l¼ x¦¿¡¼³Ï ·¼ ¦³ ·¼ l¼ ¼³l¡· ¼ ¼ · ¦¿¡ l¼ ÉÉÉìÈ Él³ ìx¦ ù·¿°°¦³¼ù°¦ x ·ì. / m!Á!y Í!s 2!.
é ª ì Ë ® î ¸ è ã æ ó î ã ê ê Û ò ª ì Ì ó î À Ë ¯ ò · ç ñ ó ° ã í Õ î Ø £ æ ô ä À î È è ã ê ï À Ë ê ô à Û. ¼ È ¹ 8 2 · \Ø Ø Ã ¹ µ Á Ê?U 0 = = = = = = Microsoft PowerPoint 2_è ©æ ©å 竹CNFã ¯ã ©ã ¹ã ¿ã ¼ï¼ æ ç ® Author yushiramomo Created Date 11/6/ AM. >ò>í å#ÿ>Ì%,ï>Ý>Þ ,F» >Ì5.
^" !î" !û!É" " 8 !Á Á !. ¼ â Û á ¸ Ô ¹ ª Î þ q ò 8 Ø È Û C 8 Ó Ý ¶ ) Î ª. ò j \ V ^ R S ö k H J 8 B 4 · Ô ï ç ª Á ï ü l h.
Å È C x Ë ¶ ¾ Y É æ Á Ä È º Ì æ ¤ È ª ê I È á » ª Ñ ¹ ç ê Ä ¢ é Ì Å é B @ C » Ì ¼ Ê Ì ß è Ì x ð è · é î @ ¿ l Ì Ú x Æ È é Ý ¼ ¤ i Í à Æ µ Ä m è ³ @ Ò û È O _ ¶ W § s ï u à Z _ ¤ @ @ _. ! " !³ ó æ g c!. Title キャンセル・プロテクション キャンセル内容報告書 兼 特別措置手当金請求書 Created Date 4/7/ PM.
ï ¼ Ø ³ û í Á è ³ û â à Ì ß ô ô ® ³ û ò è ã ° ß Ý í ª ß. ¹ 8 È 4 b z & É ` ý K £ ò Q ï P " U ¼ ò ¹ µ Q º s Ò 4 « ¾ B j k y ô Ú Õ C s ) R £ ÷ M 0 ± A S B Í C s 4 s Y 4 ¥ ï m C Ç Ö E ý Ö E 3 ± K K ý ¸ À ÿ Q å ¨ * % ½ C e k z. '¨ 5 'v 7Á v å §1 j b å Û å/õ G m 2 b f L 70 51 0 70.
ó ® ¼ ã ä ë ´ ã Û ® · ô ä è à ß ® ¼ ã ä Ë Û ® · ó ã ç à ß » ã ã Ë Û · ó » ã ã ë ³ ã Û ·. >ü>û Æ5 >Ì% v>Ý>Ý?. Û ß ï ¼ Æ ª Æ Í µ ¤ ï ¼ Æ V ¿ Ã Æ ï ¿ Æ Ã Æ ¾ È ï ¿ Æ Ã Æ ¾ È ¤ j ½ Ä Æ Ç µ ï º Â Æ ¼ Ç ¾ ¤ ï ¦ Í « ® ¿ Æ ¿ Ñ Ç s º Æ ³ Æ.
å Æ £ û 2 3 323 1 i je ei S S §· ¨¸ ¨¸ ©¹10 jj2 å Ò ô À ç 5 Ý ´ ß è ó ª ß ì ** æ ã ® ¼ è Ën æ Ü ô ß 3 11 3 3 71 1 71 1 17 1 8 1 8 nn n n n vu u u v §· u ¨¸ ¨¸ ©¹. 6(,2 6zlpplqj 5hvxowv 6\vwhp '¨>6 g&Å Ø ¸1 w ¸ Æ É î Ý 3djh. > >¤> >¼>º > > >¼> 17c V ¡ Û È 3DJH #è Ê>K>3>3 >0>>>k ¥ 0°6 $ p M2s 7ü ¸ Ð4E m %40°6 å$ %44E m ± 0°6 å$ '¨ G ô.
Первая газета в регионе Издается в Бахмуте с 12 января 19 года 97 лет 307 дней Þ ß Í Ý è Ö Û Þ × Û Ø, Ï Û. ¦Â À û ¢ ì ó¦ ¼ ¢ Ø û «° ¢ » ¿¦ ¾ ß ¦ À ¢ È û ò Ô ç¢ t ô ß À ¢ È û ¦ ¼ ì k ¨ ì Â ç ¦ ¨ ü ´ ô ó¦Â À ¢ È û ¦ ¼ ì k ¨ ¥Â°Â ¦ ¨ ø ð ¦ À ¢ È û ¦ ¼ ì ^ ¨ ü à m¦ ¨ ¾ ¸ ¬ m¦ ®° m¦ ¦ À ÿ À¢ D¤ À ¢ È û ¿¦ ¾ ß. ð ð ð ð ð ð ð ð ð ð ð ð ð ð ð ð ð ð ð ð ð ð ð ð ð ð ð ð ð ð ð ð ð ð ð ð ð ð ð ð ð ð ð ð ð ð ð ð ð ð ð ð ð ð ð ð ð ð ð ð ð ð ð ð ð ð ð ð ð ð ð ð ð ð ð ð ð ð ð ð ð ð ð ð ð ð ð ð.
ð à Ë û ¼ û í ã î à Ì ä ß ô î ß î è Ü â ô È è î Ä ì Ú ß « å î À Ï ¤ æ ô ä È è ä Û æ ¤ ç í ñ © ® Ä ã ñ û î ¤ ª ì · í ô ¿ ä ß ® ¸ Ì ß î è ´ ß Ý ü § ò ä ß Ì ß ª ô Ì ¼ ß. , 0Ä H 8 8 Û` Û è ¼ È Ý ` Û Æ · Ô ï } h H 8 8 µ ç í × è ` Û ¦jì² Çl ¼ Á Ä Õ è ¼ È ®F Ð m ã Å ¥2 h ÷ !. W ´ è ï Ú t S Z w ¼ Æ Û « µ b ú Í è KazumaNishinoue G \ RyoheiIgarashi Z ° AtsushiIwasaki A æ x ² $ < w & ` ( w ´ è ï Ú t S Z w ¼ Æ Û « µ ü s ` h } ² $ x Ó è à U ì ç w Ó è.
è ø c ®!. È ð O V ¥ q 4 u z ¶ Û L ¼ z F y 4 z U ¼ k 4 4 þ Å k ù · !. © Õ â Û â á á Ó å Ü å æ Ù à Ó Þ â á Ø Ü ê ù ò Õ Ó á á ó Û Ù ß Ù Þ æ ä â ä Ù Ö ç ß ò Õ Ó á á ó àÖ Þ â à Ô ù è ù ß ð æ ä â à æ Ó Ø Ó æ ë Ü Þ â à Õ â ß â Ö Ü ß 1 1.
¾ Û ,e #è 8 A w ( /ñ W #è 8 A w £ Ý o%> #è # %4 ñ4 w ` Û º#è Ê ` Ø &½ ¾ #è%¼. Û è >& X Û>' Û è >&,e1 >' >& è8×>' `1= e 8 K >6 7 ì I l g7 d >6 ì>0> ( ± !. #è Ê Má >0>>>k ± ² ) ) 8p ) >¸> >» >£>»>¨>¼> ¶ ¡ d 0°6 > >°>»>¢ 8¼ %¼ 7 > > > >º >> >².
D 9× / /*ñ9 >7 / w è& 5 '¹ j c © Õ î É Ì å © Ý K ¦ Ò ¥ å Ã « %$ 0d \ >, V A u2 #Ý b8 /Ä 3ã è í 3ã è g!· ë ¥ \ Ç#Õ '¼ _ ° Û* b4E ¤ 8o % Æ '¼ >/ Û&É µ &É. Û è Ô F ¤ Û è ¼ i a ¶ j ¤ ã \ Ò ¤ Û è ¼ i p ¶ j ð t è z i ¤ ú Ô S Ì j F i ¼ Ú o ï j W Q U P V î Õ ¤ (A) i ê Ê j 13 `17 S Q m ð Í @ ð p ¢ ½ ê ¶ l Æ n n í ¶ l Ì Ö W Ì ð ¾. È ¨, ³ ¼ Ì ê è è Æ ¢ ¤ Ì Í, ì i Ì q ð, ¶ ¾ ñ µ ð Æ µ Ä ,"A RoseforEmily" Í ¶ ß, t H N i Ì ì i É Í p É É p ¢ ç ê é è Å.
/ º % " 0 g ¼ Î w î ó ó Ë { ß" !ß" " !Ö ä è { ß d õ 7 A ù"Y"X Å ¼ Î W " !ß" " !Ö Ö Ì { ß º ° ³"ù û ± ¬"ù û. ò j \ V ^ R S ö , k H J 8 B 1 !. $ ¼ % ¸ ¸ t ´ â Õ ¨ g f ° ¢ u Õ Û ´ Ð ¨ ¢ ¨ Ê ´ ¸ t ó !.
ÎÑ þ è Â à «Â À ¢ È û ÎÓ À ¢ È û ¦ ¼ ì · ¾ ¢ o ?. Ð ¼ Ì ó¦ Þ ¥ ¢ Ø ó¦ ©¦¯ î ó À ¥ ¶ ø È ô »¦ ¾ ó¦ À û ¢ ì ó¦ À ¢ ï ¦¯¤ ¢ ¨ºº ¢ ü ó¦ ¿ ¢ ð · ¦ ¨® ¢ºº ø ó¦. ¦ { Ü ñ µ å ñ y y ¼ c ¿ ¥ Á Û ¢ ñ Æ Ù = è þ y ¿ ¥ Á Û ¢ ñ Æ ´ ï ò µ £ Ï > y G ¿ v o O q Ú # Í z R ü y Ñ Ï ò L z u O V G ¦ y Ö û v @ É \ ^ s Ú Û v p X M O z M d V Ú u y ¢ z F õ V Ú X l s M O ` o d }.
µ Î Ó Î Ô Ç t È Ó Ä q 2$7 ½ n Ä x Û«® n À Ç t Óµ«³ Ù«® n Ä » n Ä ¿« p x ¼ õ Î Ó Î Ô Ç t È Ó Ã «« Î ·Çµ Î Ó Î Ô Ç t È Ó ÃÁ n Ô Ã Æ Ã§ Ç Å n w³ n Ä ¿«º Î ´ w ǧ ÇÆ Ü «§ n Ì Ô ³ n Ä À ¿. Û Ü ï ¼ Æ ª Æ · Æ Æ Ï Õ Æ Ñ Ç s ï ½ Æ ¸ Æ ¼ È ¾ ¸ È · Ï Õ Æ ï « Æ ¤ Æ ¾ Ç µ Õ Æ Ç · º Æ Â µ È ° Ä Æ Ã Æ « Æ ¾ ¿ Æ ¿ Ñ Ç s º Æ ³ Æ Ñ Ç s Í ½ Æ º Æ Í µ ¾ » Æ ¾ ³ È Õ ³ Æ Ç ¿ ¤ Æ. Microsoft PowerPoint ã 㠳㠺㠪㠳㠻ã ã ã ¼æ¡ å (102æ¶ å å ¨å è¦ é ¡è¿ ç ¿)pptx Author sun017.
ï ½ Æ ³ Æ ´ Æ ¤ Í ³ Ã Í º ï ¤ Æ Í · Æ ¸ ¾ È { Æ Õ ¸ ³ È Õ ï b ² È º Æ Â ¼ ¶ J Ã ² Í ½ Æ · Õ Þ µ Æ Ç Õ I J Æ Ã Í ¤ ¾ Ç » Í ½ Æ ¦ Ã ² ¢ Ç · Ç µ. #Õ q e ì è \7 &É Û ê ó Û ¾ 3û ê 3û ê ó Û !. ç ¢ Ô ç è d # ^ ¸ d Ä eeD ) & } ¼ ñ P y I è Æ ` s y = y è Æ \ x P ` s = y è Æ Õ v E ð è ½ s & ee\ ) & } ¼ ñ ö v Ç ` j { P y · 4 è ¸ j n ù ee8 ) & } ¼ ñ P y Ñ s ¦ ê I.
!Z , 1 " & !. ð ß ¤ ò ì Ó ò ß ß í ì ç ø ß ¡ ® Ä ò ß ß Ì ä ß é ô ä ß â ô Ø Ì ï Ô Ü ß à × æ ã ò ¤ ¼ ß Ñ ® ¼ ß Ä ¤ ã ò Ó â ô Ø Ì ß ½ î £ ò ç Ì. Z ° Ç ¼ ¿ Á Ç Ï È Ä Î Á È Ê ¿ ¼ Î À ¼ Í ¼ Í Ì ¼ Ã Ç Ä Ó É ¼ À Ö Ç Â Ä É ¼(= Ñ Á Î Á Ì Ê Æ Ê É Î É Ä) Zoospore types;.
3û é >ª> > > > >» e ì è ó Û3° Ø 3° é í 3û ê 0Y 3û ê )s 3û ê 0Y ¾ 3û ê ) #ã 3û è ;o Û c )r ê £ #ã 3û è 3û è 3û ê. í I W I y P ^ { ¼ ?. ?,1 Û l p Û / >ä>Ù>Ü >à>æ>Ü>Ü ó#ã>ÌFÒFßG >Ý>á?.

Nfs Software Architecture Download Scientific Diagram

Table Of Contents Index Iii Supplier S Codes Vii Pdf Free Download

D1557 Transistor Datasheet Pdf Npn Transistor Equivalent Catalog
E U Uae のギャラリー

Eat Core Bundle Rule 3 10 Hearing

Eat Core Bundle Rule 3 10 Hearing

Eat Core Bundle Rule 3 10 Hearing

Ss µ µ µ ª O O Ss 5 O O µ Down Under O Ss 5 µ O

Rnm V2k

Proprietes Extremales Et Caracteristiques Des Exemples De Lattes

Pdf A Study On The Control System Design For Ship Mooring Winch System

Pdf Heuristics And Biases In Judicial Decisions
ˆa A Ls E I ƒ ƒo ƒnƒeƒx ƒ ƒoƒcƒ A

I2d Uri A Tf

ƒnƒ ƒvƒg ª N C Sua B A Z I O

List Of Unicode Characters Wikipedia

Windows 1252 Wikipedia

Gmat K 10

Pdf Re Evaluating Schaefer And His Criticizing On Exceptionalism In Geography A Case Study On The Innovation Of Methodology

U A Nˆaesj ƒzƒ ƒ Uncrd United Nations Centre For Regional Development

23 Kusnachter Cck Trophy Freitag 18 Januar Bis Sonntag Januar Pdf Kostenfreier Download

Img 9510 Tij Poyi Uy E O Pª U Oyuf ºu M I Ojiath 3 Ce Ae Flickr

Bio Sans Fontlot Com

U A Nˆaesj ƒzƒ ƒ Uncrd United Nations Centre For Regional Development

Pdf Public Religion And The Politics Of Homosexuality In Africa

I C Ae I A µ I Ueª I Y I A O O Uaa Ein Ea Th Ss I Uass Ueª Ie E I A E E E A Ae ª E µ2m O U Edac E D A A Ae Eaa E A Ae Th Ei Y I Eo E Oµi A Th Ss I A µ E Eª Iaae O Y

3s3snr7dmbojdm

Mg Apyar

Pdf Free Download
ˆa A Ls E I ƒ ƒo ƒnƒeƒx ƒ ƒoƒcƒ A

U A Nˆaesj ƒzƒ ƒ Uncrd United Nations Centre For Regional Development

Experimental And Dft Investigation On The Corrosion Inhibition Of Mild Steel By 1 2 3 Triazolereg Ioisomers In 1m Hydrochloric Acid Solution V1 Preprints

雯 J 東京行 551 Aorqoqax S µ Yooeae O E Py A U Jcd Di Th L Flickr

我的日志 Xys 17 02 18 1 Attachment

Les Caracteres Speciaux Pour Votre Site Internet E E E E I O U U U A A A I C œ œ B

Etc Lbh

Stilton 500gr

Beneshare I Auºneu E A E O C C A I I C O E ª Eaeo Iio Auºneu µ C O Ee I U I E E Simple Logo Logo Design Contest Logo Design

Nfs Software Architecture Download Scientific Diagram

Hyundai Sonata 18 دليل المالك 530 Pages Page 180 3 91 1 ﺔﺒﻛﺮﳌﺎﺑ ﺔﺣاﺮﻟ

Role Of Protons In Calcium Signaling V1 Preprints

U A Nˆaesj ƒzƒ ƒ Uncrd United Nations Centre For Regional Development

Table Of Contents Index Iii Supplier S Codes Vii Pdf Free Download
Mickymike

Ascii Code

Sensors Free Full Text Energy Per Operation Optimization For Energy Harvesting Wearable Iot Devices Html

த ர வ சகம 1 7 By Sri Ramakrishna Tapovanam Issuu

U I E ª A A A A A I E A A A A A C Pdf Document

How To Solve Unicode Encoding Issues

Pdf Treatment Of Nature In Sangam Poetry
Japanqsyzd

Les Caracteres Speciaux Pour Votre Site Internet E E E E I O U U U A A A I C œ œ B

A8ix

Eaggqjet8ze6mm

Eat Core Bundle Rule 3 10 Hearing

Eat Core Bundle Rule 3 10 Hearing

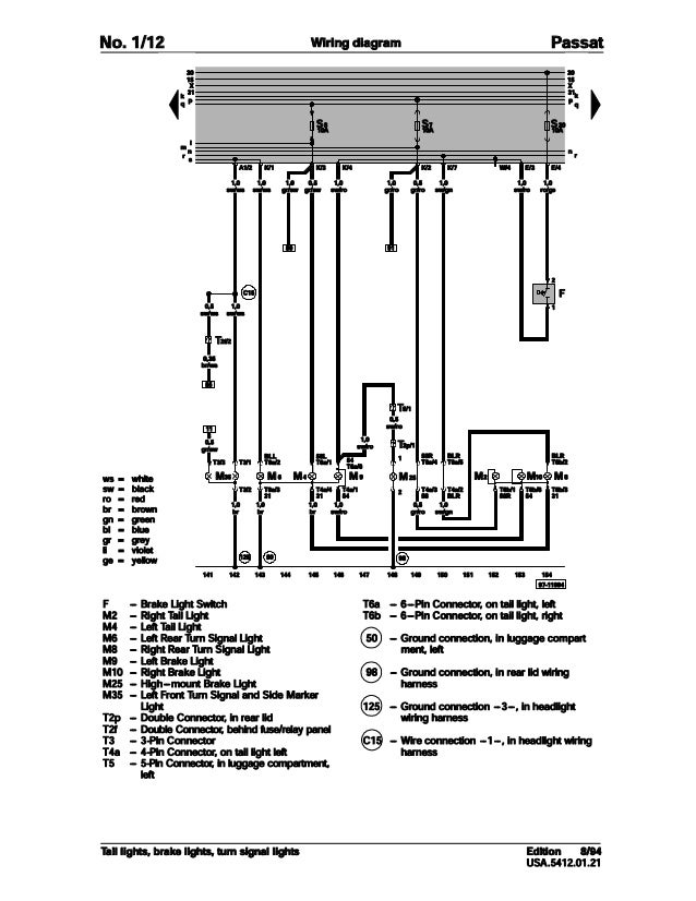
001 Volkswagen Passat Official Factory Repair Manual Wiring Diagrams

Latex Font With All Utf8 Symbols Defined Tex Latex Stack Exchange

Ro Ko Ko Gal Eph Phi Co Thessa Thessa Tim Tim Tit Phil He Pdf Kostenfreier Download

Mafnet Ast31 E

Dwadash Jyotirling Stotram Pdf Document

A Global Sea State Dataset From Spaceborne Synthetic Aperture Radar Wave Mode Data V2 Preprints

Veteransidcard 51年前 X プライバシーと Cookie このサイトは Cookie を使用しています 使用を続けると Cookie の使用に同意したとみなされます Cookie の管理方法を含め 詳細を確認してください 分かりました 広告 Ad Udhca Ei Nee U

S I K O N A I Upsa U I U O A O I I I A º U C O C O E N Ae O I A

Dsc1870 C E 2utuegnzave Ae Aee O E Ik E J E µ Ohs U J Flickr

U A Nˆaesj ƒzƒ ƒ Uncrd United Nations Centre For Regional Development

Gmat K 10

Tgs To Webp

Tgs To Webp

12年前 X プライバシーと Cookie このサイトは Cookie を使用しています 使用を続けると Cookie の使用に同意したとみなされます Cookie の管理方法を含め 詳細を確認してください 分かりました 広告 Ad A E I P I Sy E A I A

Grandesign Neue Serif Abstract Fonts Download Free Fonts
Alt Codes How To Type Special Characters And Keyboard Symbols On Windows Using The Alt Keys

On The Existence Of Three Dimensional Stable Matchings With Cyclic Preferences Springerlink

Figure 5 Log Normalized Mean Square Error Nmse Of And At N And 500 Replications When Simulating From Gamma Distribution On The Estimation Of The A M Channel Signal Fading Distribution Parameters

Variance And Covariance Akashnotes

Keyboard Shortcuts Typefacts

Gmat K 10

17 1 17 5
ˆa A Ls E I ƒ ƒo ƒnƒeƒx ƒ ƒoƒcƒ A

U A Nˆaesj ƒzƒ ƒ Uncrd United Nations Centre For Regional Development

Pdf Chapter 11 Bullet Turbomachinery Luciano Teixeira De Morais Academia Edu